您好!欢迎光临北京核中警消防技术有限责任公司,我们竭诚为您服务!

北京核中警消防技术有限责任公司

致力于产品的改进新技术的不断研发

服务咨询热线:

400-6086-119

JB-QB-HJ600C型气体灭火控制器(壁挂式)

产品分类: 建筑消防控制器系列

立即咨询
产品详情

产品型号:JB-QB-HJ600C型

产品特点

HJ600C气体灭火控制器是依据《GB16806-2006消防联动控制系统》强制性国家标准设计的气体灭火控制器。采用RS485总线连接直接接入HJ500C火灾报警控制器(联动性),可以与HJ500C型火灾报警控制器(联动型)组成一体机。也可以通过HJ-CAN-485通讯转换器接入与HJ9100、HJ9000、HJ500A火灾报警控制器(联动性)配合使用,完成对气体灭火系统的自动控制,达到控制气体喷洒的目的。

HJ600C采用二总线的控制方式与紧急气体按钮、声光警报、灭火控制终端盒等连接,通过现场紧急启动、停动按钮、或者控制器上的直接启动和停动按键实现对气体灭火设备的控制操作。

软件采用模块化设计,使用通用子程序,加入看门狗功能,保证系统程序的可靠、稳定的运行。0s~90s可调,各分区的延时时间独立可调。

各分区手动、自动状态完全独立,并方便在手动、自动状态切换。

可对开关机、故障、设备启动停止、喷洒等各类信息进行记录存储,方便查询,共1000条记录。发生短路或断路故障时,可报警显示发生故障的线路。

采用超强抗干扰STC单片机处理器,软硬件看门狗确保系统稳定可靠运行。 

单机可控制2个气体灭火区(2个控制单元),单机容量不够,最多可接4台HJ600C与联动控制器配接

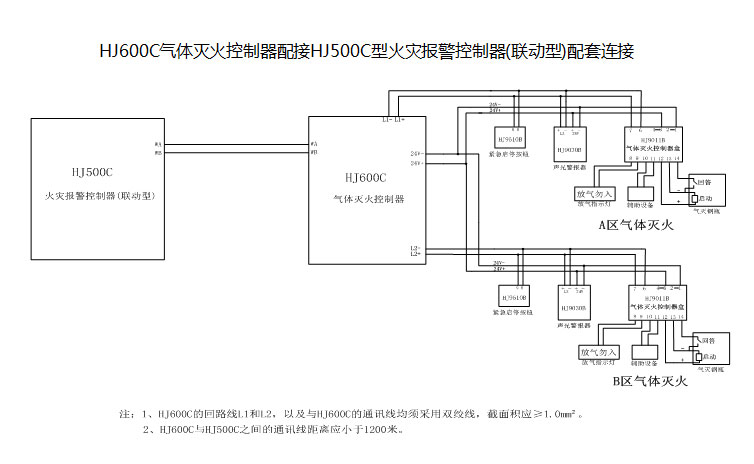
HJ600C气体灭火控制器与HJ500C型火灾报警控制器,可直接通过RS485总线进行联接。

技术指标

液晶屏规格 122*32 环境温度 0℃~+50℃

主电AC  

220V +10%-15%  50Hz±1 贮存温度 -40℃~+60℃

备电DC

24V±3V 环境湿度 ≤95%RH  (40℃)

电源插头与机壳间绝缘电阻

>50MΩ 外部带电端子与机壳间绝缘电阻 >20MΩ

外形尺寸(mm)

340×107×266 安装方式 壁挂


外形尺寸

外部接线端子示意图

 

L1+,L1-:A区灭火设备控制总线
L2+,L2-:B区灭火设备控制总线
K1,K1:A区外接启动信号接口
K2,K2:B区外接启动信号接口

接线示意图

HJ600C气体灭火控制器配接HJ500A、HJ9000或HJ9100型火灾报警控制器(联动型)配套配套连接:

联系我们
北京核中警消防技术有限责任公司
客服QQ:1204540692
2232756027
2671172505
服务热线:400-6086-119
电子邮件:hollyjan@126.com
公司地址:北京市通州区中关村科技园区通州园金桥科技产业基地景盛南四街13号9幢2层201